E4001 to E4003
- Axle: Bo'Bo'
- Total quantity: 3
- First year: 1955
- Power: 1620 KW
- Manufacturer: Alsthom / Jeumont
History
In 1955, three BoBo locomotives were delivered to TCDD as part of the electrification program of Istanbul European suburb line from Sirkeci to Halkali. The electric locos were intended to take over the trains at Halkali thus saving the entry of steam engines into Istanbul. The 28km line is completely flat and does not allow high speed running.
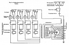
Under these conditions, Alsthom designed a simple and somewhat conservative loco. They choose direct single phase AC motors fed directly from a transformer. The transformer had a 22 positions tap changer to graduate the voltage of the electric motors. This tap changer was electrically operated. The four fully suspended motors were connected in parallel. Jeumont supplied both the transformer and the motor. The motors, type MS72, had 14 poles and were based on a design similar to the 18 poles motors found in SNCF BB13000 manufactured in 1954. Auxiliary motors (air compressor, ventilators, ...) where AC three phases motors feed through a single phase to three phase converter.
In the mid 1950's, power rectifier were improving very quickly. They started to be small and strong enough to be used by the railways, allowing the manufacturing of more powerful and more reliable locomotives. By 1957, manufacturing of direct AC motors loco had stopped and at this point the E4000 became obsolete. Thereafter, no efforts were made to improve the E4000; they became difficult to maintain and never proved to be very reliable.
A note must be made regarding the styling of the E4000. These locos are typical of the style of Paul Arzens, Alsthom favorite designer in those days. This explains the family resemblance to many SNCF locos also styled by Paul Arzens. This feeling is particularly strong with SNCF CC7100 manufactured also by Alsthom in the 1950's. Note that the E4000 and the CC7100 are mechanically and electrically very different. Paul Arzens is best remembered for its work on SNCF BB9200 / 9400 which came a bit later in 1957. Interestingly, the BB9200 have those curved angle windows like the E4000. These windows, which give the driver a panoramic view, are a distinctive feature of Paul Arzens style.
E4000 or BB4000?
Throughout this text, we used E4000 as a designation for these locos. This follows the practice found later in some TCDD documents and is consistent with TCDD numbering practice. However, the loco had plates on the side that read BB-4000, in a very French manner! The front end plates read only 4000.
Livery
The body was all welded, with stress cladding. The original color was green and large TCDD letters were missing. Then similar to E 40 000's the locos had a light blue livery with white TCDD on two sides and a strip of aluminum like metal going around the body, at about mid-height.
Service
Throughout there life, the E4000 stayed on the Sirkeci to Halkali line. In the early days, they were used mostly on expresses and freight trains, a service they shared with steam engines.
These locos have been taken out of service. But as of 2004, they had not been scrapped are lying around at Halkali.
Main characteristics
| Max speed: | 90 Km/h |
| Power rating (KW): | 1620 |
| Power Supply: | 25 KV, 50Hz |
| Weight: | 77.5 t |
| Overall length | 16.14 m |
| Body length | 14.81 m |
| Overall wheelbase | 11.2 m |
| Bogie wheelbase | 3.2 m |
| wheel diameter (new) | 1,3 m |
| Tractive effort | 10.4 T |
| Start Tractive effort | 16 T |
| Max Tractive effort | 95 KN at 65km/h |
Pictures
| Quick jump to: |
|---|






